Welcome! Here are the website rules, as well as some tips for using this forum.
Need to contact us? Visit https://heatinghelp.com/contact-us/.
Click here to Find a Contractor in your area.
If our community has helped you, please consider making a contribution to support this website. Thanks!

Hot water zone off steam boiler

Options
safir1979
safir1979 Member Posts: 8

Need some help i have a hot water basement zone off steam boiler for some reason its producing steam to the upper floor when its calling for heat I have a aquastat installed set at 180 but that does not help

Comments

  • Jamie Hall
    Jamie Hall Member Posts: 27,453

    Wiring problem or problem with aquastat. Can you diagram the wiring for us? What connects to what?

    Br. Jamie, osb
    Building superintendent/caretaker, 7200 sq. ft. historic house museum with dependencies in New England
  • safir1979
    safir1979 Member Posts: 8

    yes when I get home thanks

  • EdTheHeaterMan
    EdTheHeaterMan Member Posts: 12,368

    On a call for heat from the water baseboard zone there should be a control that stops the burner when the water temperature reaches 160° or 180°. That way the burner can not operate at a high enough temperature to make steam.

    image.png

    A detailed wiring diagram can be provided for this logic once I know what boiler and burner system you have. Also what thermostat operates the baseboard water loop? Picture of the boiler from far enpugh back to see the piping and the controls from 2 or 3 different angles will help

    Edward Young Retired

    After you make that expensive repair and you still have the same problem, What will you check next?

  • safir1979
    safir1979 Member Posts: 8

    thankyou will do soon it’s a crown Bermuda steam boiler

  • Grallert
    Grallert Member Posts: 1,140

    To be clear. You have a steam boiler and have run a water zone off of that boiler? That water loop is getting steam and is loikely banging I would guess. Could be a mixing issue. That water loop should have a bypass so as to prevent boiling water from entering the zone and potentially flashing to steam.

    Are my assumptions correct ?

    Miss Hall's School service mechanic, greenhouse manager, teacher, dog walker and designated driver

  • EdTheHeaterMan
    EdTheHeaterMan Member Posts: 12,368

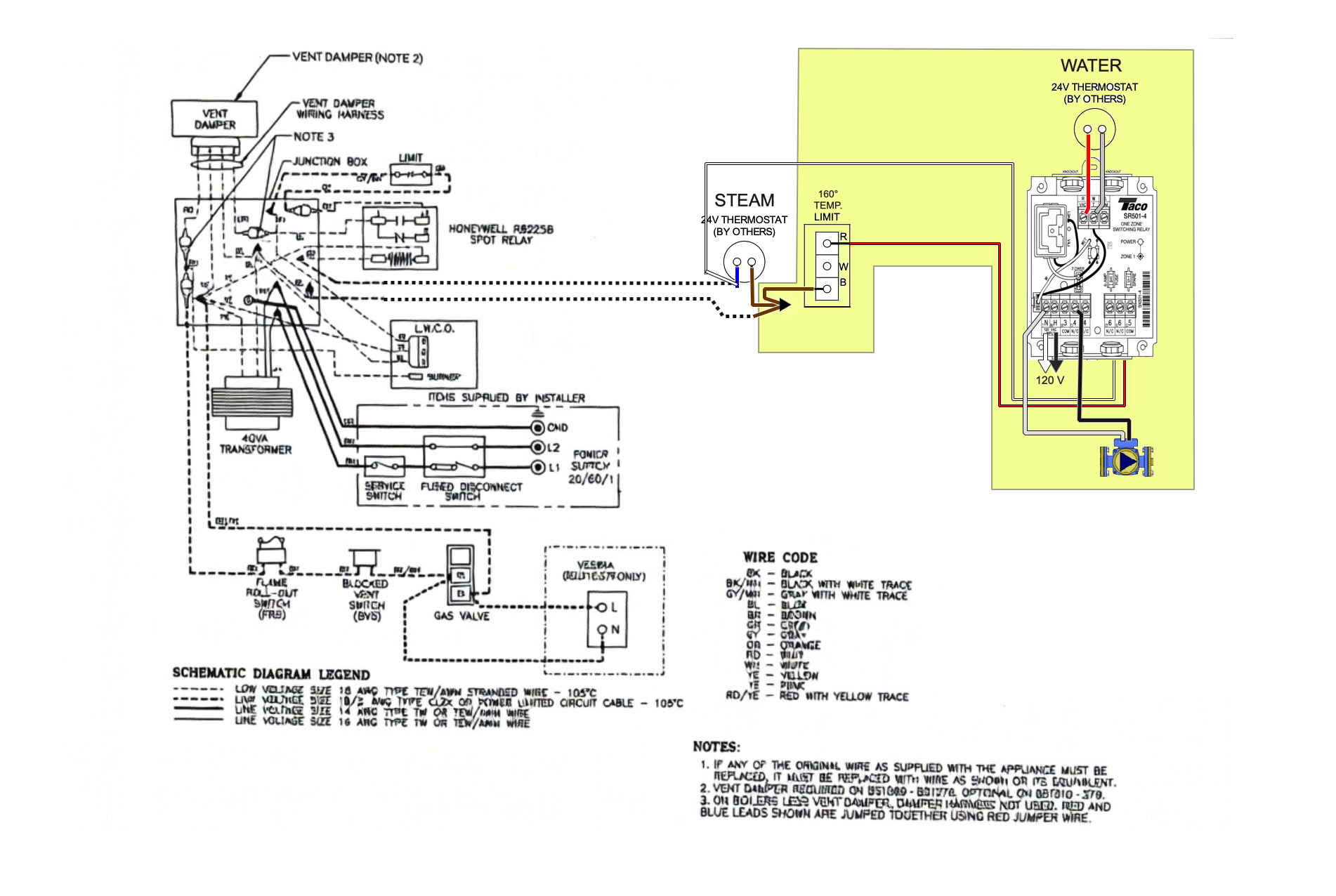
    I'm not sure if this is your exact wiring diagram from Crown Boiler by Velocity Boiler Works, but if it is, I have added the controls needed to operate the circulator pump and the burner so your thermostat from the water zone will not make steam.

    image.png

    The yellow highlight is not part of the factory diagram. It has the three controls needed to operate the circulator pump. A thermostat for the water zone. a circulator relay and a Aquastat like the L6006C to stop the burner before it gets hot enough to make steam.

    You will also want to read up on how to do this because the circulator location as close to the floor as possible is important so there is less chance of cavitation when the steam thermostat makes the water heat to 215°F and the water zone is operating at the same time.

    Is this something you just added or has this been here for some time and the problem just started to happen recently?

    Hope this helps.

    Edward Young Retired

    After you make that expensive repair and you still have the same problem, What will you check next?

    Alan (California Radiant) Forbes
  • STEAM DOCTOR
    STEAM DOCTOR Member Posts: 2,609
    edited April 10

    Has it always been making unwanted steam? Is this a new problem or an old problem? Is the basement zone working properly? Where is the aquastat located, in the boiler block itself or in the loop piping?

  • safir1979
    safir1979 Member Posts: 8

    Hi, I will update today with pictures and wiring diagram exactly the way it is thanks all for helping

  • safir1979
    safir1979 Member Posts: 8
  • safir1979
    safir1979 Member Posts: 8

    Hi, all I am attaching pictures thanks

    tcassano87
  • tcassano87
    tcassano87 Member Posts: 147
    edited April 14

    is this a new issue?
    You’re 100% certain the upstairs thermostat isn’t calling?
    Do you know how old your aquastat is? Can be be off to a certain degree and if it’s malfunctioning or giving incorrect readings the temps could be getting to high, could also be completely broken.
    Nipple Could also be clogged and not allowing the water to get to the probe so it’s not sensing the temperature correctly
    Turn the heat on and turn the dial back and forth to see if it turns the boiler off like it should. Can try to put some heat conductive compound on the probe but it’s very possible you need a new aquastat

  • safir1979
    safir1979 Member Posts: 8

    I installed the system about two years ago honestly and it was not cutting off at 180 degrees so I did replace the Aquastat about a year ago thought that was the prob but it’s not and yes I turn down upstairs thermostat to test

  • EdTheHeaterMan
    EdTheHeaterMan Member Posts: 12,368
    edited April 14

    I'm not sure that the aquastat location is the best choice. the boiler temperature and the temperature where the temperature is being sensed can be over 30° different which will make steam and the aquastat is still allowing the burner to operate. That will depend on the distance from the boiler and if the pump is operating and how fast the heat will transfer up the Tee fitting until it reaches the actual temperature probe.

    Screenshot 2026-04-14 at 11.23.29 AM.png

    Please take a close look at the position of the temperature probe that I have superimposed inside the pipe. The water temperature you are measuring is from the bottom of the boiler, flowing past the tee fitting and then to the circulator pump. You are not measuring the water temperature in the boiler near the surface of the water, where the steam is generated.

    What model number is your boiler. There is a better place to install that aquastat.

    never mind, I found it above.

    Edward Young Retired

    After you make that expensive repair and you still have the same problem, What will you check next?

    ethicalpaul
  • EdTheHeaterMan
    EdTheHeaterMan Member Posts: 12,368

    wiring diagram update to your diagram posted:

    Screenshot 2026-04-14 at 2.46.06 PM.png

    I believe your system wiring is correct. The problem is in the aquastat location.

    This diagram in the manual shows that the Aqustat location for a hydronic loop (the indirect in this case) is located in the boiler, not on a tee outside of the boiler.

    Screenshot 2026-04-14 at 3.04.45 PM.png

    It is above the larger return tapping, but below the water line. Also there are specific tappings on the boiler for taking a hydronic loop off of the boiler. see Figure 3-3 tapping P is for the control. Tapping M and N are where your circulator and retur pipes should be located.

    Screenshot 2026-04-14 at 3.13.02 PM.png

    Since you did not use the proper tappings, but the system is heating the baseboard loop, I would not stress over that piping. I would just try to remove the 3/4" plug from tapping P and install your aquastat there.

    Edward Young Retired

    After you make that expensive repair and you still have the same problem, What will you check next?

    bburdAlan (California Radiant) Forbes
  • safir1979
    safir1979 Member Posts: 8

    Hi, will relocate the Aquastat as you mentioned and let you know what happens and thanks again and all the other input I really appreciate it.

    Alan (California Radiant) Forbes
  • tcassano87
    tcassano87 Member Posts: 147

    definitely possible but I’ve seen Aquastats installed like this on 100s of systems and they’ve never had this issue. Unless it’s on the return and could be reading a much lower temp because of the size of the zone

  • EdTheHeaterMan
    EdTheHeaterMan Member Posts: 12,368

    Agree with your statement about seeing this aquastat location on many different applications without encountering a problem.

    The issue I have with this theory of operational practice is: doing it wrong and not having a problem 99 out of 100 times does not make it right. It makes you lucky. If you drive a car with bad breaks and you never need to stop then you never have a problem. Should you still drive the car with bad breaks?

    Edward Young Retired

    After you make that expensive repair and you still have the same problem, What will you check next?

    tcassano87
  • 4GenPlumber
    4GenPlumber Member Posts: 176

    @EdTheHeaterMan is 100% correct on aquastat location, but no one yet (i think) has pointed out that the circ is probably shot since it is not rated to run 212 degree water. If its not circulating then the aquastat has no was of getting any temp. Boiler just keeps firing.

  • STEAM DOCTOR
    STEAM DOCTOR Member Posts: 2,609

    007 is rated up to 230 degrees

    ethicalpaul
  • STEAM DOCTOR
    STEAM DOCTOR Member Posts: 2,609

    There are a million and one such circulators, in precisely this application. Including my own house. You are correct, that if the circulator is not running, aqua stat will not sense heat, and boiler will fire continuously

  • Grallert
    Grallert Member Posts: 1,140

    This is the circ I've used on water loops off of steam boilers because there much less expensive than their bronze counter parts. I think the problem with the 007 is they be effected by all the crud? I've not seen a problem though. I do know that a bronze circulator is or was recommended.

    Miss Hall's School service mechanic, greenhouse manager, teacher, dog walker and designated driver

  • ethicalpaul
    ethicalpaul Member Posts: 8,892

    If you manage your boiler's water just a little by increasing the pH to 9-10 then you will find that "all the crud" is no longer an issue.

    I've been running a cast iron circulator off my steam boiler for coming up on 4 years, so far so good

    NJ Steam Homeowner.
    See my sight glass boiler videos: https://bit.ly/3sZW1el

    Grallert
  • Grallert
    Grallert Member Posts: 1,140

    I agree. But in my service years this was virtually un heard of yet I don't think I've seen a failed circ do to water quality. I should say I worked for an oil company so the price of oil determined whether or not I ever saw the same boiler twice. I usually did.

    Miss Hall's School service mechanic, greenhouse manager, teacher, dog walker and designated driver

    ethicalpaul