Issue with Navien tankless heater
We installed 12 Navien tankless heaters in the same neighborhood in 2019. Same city water supplier, roughly the same water supply pressure. Outside of the annual maintenance, and heat exchanger cleaning, all but one of them have operated with no issues. They are all a model # NPE-240A (NG), all natural gas.
One of them operated fine for the first three years, but since then has had three flow sensors fail, one check valve, and one circuit board fail. On Sunday the homeowner had no hot water, and the unit had a E438 alarm which is abnormal pump operation. About an hour later the code cleared itself and the unit worked again. Two days later the code appeared again and the unit was off. When I arrived I found the when a fixture was turned on, then was no GPM reading on the unit, the unit would not fire. I checked the check valve and pump. The pump operated, and the check valve was fine, it had just been replaced about a year ago.
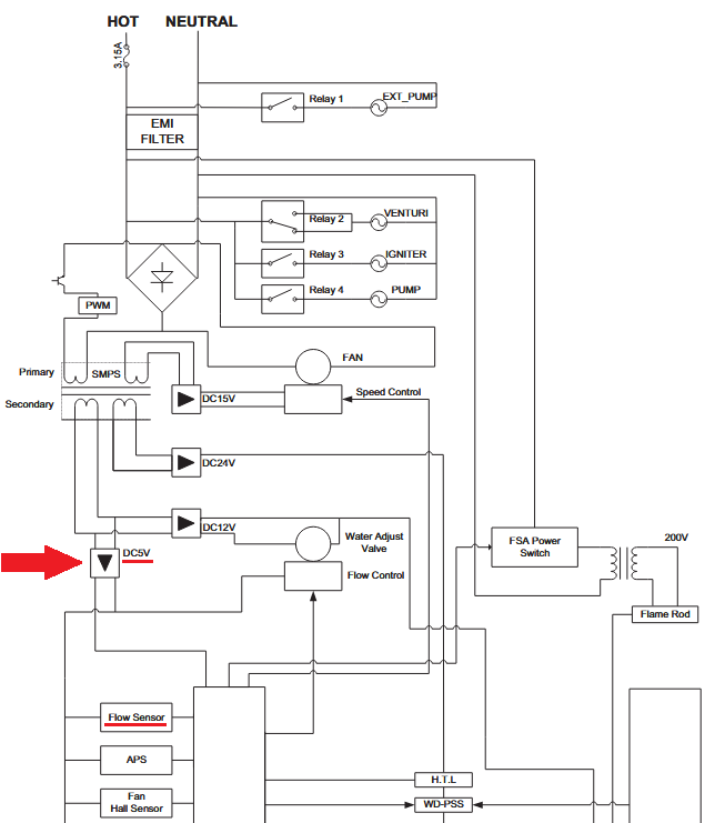
The flow sensor was getting 12 VDC from the main board, and between it's output wire, and common it was staying at 5VDC regardless if a fixture was open, or not. In my notes I recalled the reading should be around 2.5 VDC with .5 GPM flow. So I changed the flow sensor, and the unit operated for about a half hour, then the flow went back to 0, and the output from the flow sensor went to 0 VDC. Obviously the unit will not fire, and the customer currently has no hot water. For the half hour the flow sensor was reading flow, the heater operated and the water was hot. One thing I did notice was that with one fixture open (a bathroom sink) the flow reading on the front display seemed to jump from .4, 2.5, 4 GPM. Again with only one fixture open. The water pressure is on the high side, around 80 PSI, but according to Navien the unit and it's parts can handle 150 PSI. I plan to Install a PRV at some point, but before then I need to get this heater fixed and the customer's hot water back working.
Any suggestions, as to what I should check next would be much appreciated. Navien's tech support has been of little help other then to state "try replacing this part, then this part, then this part, etc. each time the part needs to be ordered and the customer has no hot water in the interm.
Thanks to all
Comments
-
" The flow sensor was getting 12 VDC from the main board, and between it's output wire, and common it was staying at 5VDC regardless if a fixture was open, or not. In my notes I recalled the reading should be around 2.5 VDC with .5 GPM flow. "
Not that the documentation is great. What I get from this drawing is the flow sensor should be powered by 5 VDC and I would expect the output should be between 0 and 5 VDC depending on the flow. If the DC voltage that powers the sensor is actually wrong the power supply could be bad killing the sensors. I assume you verified the 120 VAC power is good. Poor or incorrect input voltage may be driving the power supply nuts, causing erratic operation (since this unit has a not so good history).
Not sure I understand this,
" then the flow went back to 0, and the output from the flow sensor went to 0 VDC. "
I would expect that is normal. No flow the sensor's output voltage goes to minimum if the output voltage is proportional to the flow or maybe if it is inversely proportional it should go up to 5 VDC.
National - U.S. Gas Boiler 45+ Years Old
Steam 300 SQ. FT. - EDR 347
One Pipe System0
Categories
- All Categories
- 87.5K THE MAIN WALL
- 3.3K A-C, Heat Pumps & Refrigeration
- 59 Biomass
- 429 Carbon Monoxide Awareness
- 124 Chimneys & Flues
- 2.2K Domestic Hot Water
- 5.9K Gas Heating
- 118 Geothermal
- 168 Indoor-Air Quality
- 3.8K Oil Heating
- 78 Pipe Deterioration
- 1K Plumbing
- 6.6K Radiant Heating
- 394 Solar
- 15.9K Strictly Steam
- 3.5K Thermostats and Controls
- 56 Water Quality
- 50 Industry Classes
- 50 Job Opportunities
- 18 Recall Announcements

