Furnace fires up for a while then quits
I've got a riello 40 f3 burner. All of a sudden it will only run for a few hrs at a time, then I have to flip the breaker off for several hrs before it'll fire again. I've already changed out the fuel filter and control box and was going to go to the nozzle next. Could there be something I'm missing? Any help is appreciated as it has been between -30 and -40 where I'm at!
Comments
-
If you have to retart the burner by pushing the reset button on the burner , the burner experienced a flame out. If you have to restart the burner by shutting off the power , I would suspect a electrical problem .. While it is down test with a electrical meter, where along the line the power is dropping out ..
There was an error rendering this rich post.
3 -
Is the breaker tripping, or you just turn it off and on?
Is the boiler hot but not heating the space? Is there power to the circulator(s)?
If the boiler is cold is there power at B1 in the aquastat?
Why the nozzle next? Why not the fuel pump, or motor, or the draft regulator? Why not the oil tank itself?
2 -
Heating systems can be confusing sometimes. Are you opening and closing the breaker at the wall panel? Is that what's tripping? Or is the red button on the burner tripping and you have to press it to start the burner. Lets start there.
Miss Hall's School service mechanic, greenhouse manager, teacher, dog walker and designated driver
0 -
After a few hrs of running properly the furnace will quit producing heat but will still try to start up. When that happens I flip the breaker off at the breaker box. Wait several hrs then turn it back on and usually the furnace will fire back up
0 -
-
Ok there is a list of things that could be the issue. Can you read the pressure on the boiler gauge? You know what? Some pictures of the boiler would help. Get the whole thing in the frame if possible. By turning it off your letting it cool, that could be a clue. Does it trip the breaker? I'm curious about water pressure in the system.
Miss Hall's School service mechanic, greenhouse manager, teacher, dog walker and designated driver
0 -
"After a few hrs of running properly the furnace will quit producing heat but will still try to start up."
Can you define "try"? Is it making odd noises during the start attempt, is it cycling?
0 -
You will need to call in a local tech to find the problem. It could be too much of a electrical load or bad breaker ..If you need to cool it down first to reset the breaker.
There was an error rendering this rich post.
0 -
I think it’s a component and/or set up problem.
Turning the breaker on and off may have nothing to do with an electrical problem.0 -
does the thermostat have a battery? is it good?
0 -
Admittance is the first step to recovery. "Just a regular homeowner" shouldn't be replacing the nozzle. YouTube doesn't tell you nozzles are +/- 10% of their stamped rating, and the only way to test for proper combustion is with the correct instruments.
But good for you, your issue is not oil related. It's electrical.
You say "furnace", so its hot air heat, not hot water. Is the air filter clean? Is there an AC evaporator coil attached? Does the fan continue to run, or nothing at all?
What make and model furnace. It could be a high limit that's stuck open. It could be bad relay contacts to the burner. Does the Riello have low voltage connections on the control box? Does it have post purge? Do you have an electrical meter?
0 -
it does cycle when it trys to come back on. But no ignition that I can tell.
0 -
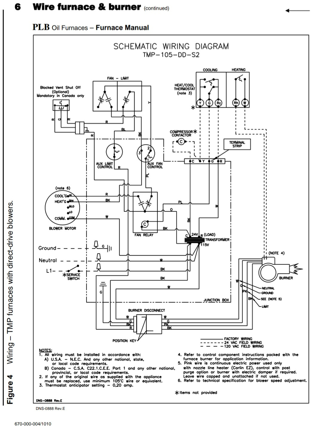
Its a Williamson tmp 105 dd s2. No ac coil just heat
0 -
I also put in a new air filter when this issue started
0 -
I don't know why I assumed this was a boiler. I don't see many Riellos on furnaces I guess.
Are all of your registers clear?
Miss Hall's School service mechanic, greenhouse manager, teacher, dog walker and designated driver
0 -
-
i would start with jumpering r and w and see if it still happens
0
Categories
- All Categories
- 87.6K THE MAIN WALL
- 3.3K A-C, Heat Pumps & Refrigeration
- 59 Biomass
- 430 Carbon Monoxide Awareness
- 125 Chimneys & Flues
- 2.2K Domestic Hot Water
- 5.9K Gas Heating
- 121 Geothermal
- 170 Indoor-Air Quality
- 3.8K Oil Heating
- 78 Pipe Deterioration
- 1K Plumbing
- 6.6K Radiant Heating
- 396 Solar
- 16K Strictly Steam
- 3.5K Thermostats and Controls
- 56 Water Quality
- 51 Industry Classes
- 51 Job Opportunities
- 18 Recall Announcements




